
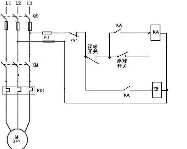
浮球开关是我
重锤安装方法:们常用的一种水位控制器,它结构简单,安装方便,控制灵敏,深受广大用的认可,但是在实际使用中,人们常常对这个简单的开关,安装和接线有时候搞不清楚,下面就简单的介绍一下浮球开关的接线和浮安装方法,供大家参考!


电缆浮球开关拥有两个腔室,在加工电缆浮球开关的时候使用特殊工艺使之完全密封。通过电缆端头的平衡锤可调整不同的开关点。无毒性和无汞性使电缆浮球开关可以应用于饮用水中。电缆浮球液位控制器一般应用在水泵水塔当中,引线长度有长有短,所以在进入液体当中可以随意调节测量的深度。

知识产权举报电话
电话:13165418351